启东恒发润滑设备有限公司,欢迎广大新老客户来电来函咨询访问! 今天是:
干油润滑部分
稀油润滑部分
油气润滑部分
管接头管夹部分
SAE法兰部分
 
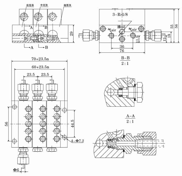
SMX*-YQ型油-气分配混合器
一、结构特点及应用范围
  SMX*-YQ型油-气分配混合器,是由模块式的单线递进分配器和混合器组合叠加而成。设有一个进油口,二个进气口,3~16个油气出口。适用于单线二分式油气润滑系统和双线-递进式油气润滑系统中。
二、技术参数
形式
进油压力
进气压力
活塞种类
吐出量ml/循环
吐出口数
SMX*-YQ
<10MPa
0.2~0.8MPa
04T
0.04
2
04S
0.08
1
08T
0.08
2
08S
0.16
1
16T
0.16
2
16S
0.32
1
24T
0.24
2
24S
0.48
1
32T
0.32
2
32S
0.64
1
40T
0.4
2
40S
0.8
1
三、型号说明
四、外形尺寸
五、使用要领
  1、必须在规定的环境下使用规定范围内的介质。
  2、压缩空气接口必须与本油气系统专属的压缩空气网络管路连接,严禁与其它来历不明的气源管路连接,以免发生意外。
  3、油气分配混合器的安装位置,优先考虑安装在工况条件好,温度变化小,无腐蚀性介质影响的部位,决不允许安装在长时间受高温辐射烘烤的场合使用。
  4、若需改变油气出口数,请向厂家索取说明书,按照说明书中处置方法的步骤进行处置。
启东恒发润滑设备有限公司 地址:启东市汇龙镇工业园区跃龙路22号
电话:0513-83654611 83660611传真:0513-83654633 网址:www.qdhfrh.com E-mail:hf@qdhfrh.com